D-Jet Manifold Pressure Sensor
First Published Jul 2022 R. Kwas [Comments added]
This is preliminary info I have been able to put together...I have not yet disassembled one of these D-Jet Components and repaired/rebuilt it, but I will be procuring a rebuild kit shortly to do so...watch for report!
-------------------------------
Basic Electrical Checks
Basic Mechanical Checks
Vacuum Leak-down Test
Reference Information
-------------------------------
Bosch D-Jet Injection System uses a Linear Variable Transformer (LVT) to feed a signal representative of the vacuum in the Intake Manifold, back to the ECU. The design and operation of this precision transducer was state of the art in its day, with the ability to compensate for barometric (altitude) changes. Unfortunately, it is also a mechanical device so subject to wear/fatigue failures. The MPS is essentially a transformer, but with the electrical coupling between Primary and Secondary windings varied mechanically as a function of Intake Manifold vacuum sensed. The way it plays with the rest of the ECU circuitry is rather brilliant in terms of design. (Reference P. Anders description: Theory of Operation )
Note: I and others have (incorrectly) referred also to this sensor as the MAP (for Manifold Absolute Pressure) in the past, but in order to remain consistent with Bosch and Volvo's factory documentation, I will from this time forward, refer to this sensor as the Manifold Pressure Sensor (MPS).
-------------------------------

Bosch D-Jet Manifold Pressure Sensor (MPS 0 280 100 035).
-------------------------------
To establish a very basic condition of a MPS, here are the essential electrical Resistance tests which can be preformed with an Ohm Meter. Due to the high quality construction of the component, electrical failures are quite rare.
1. Checking for Primary or Secondary, shorts to Housing: 7 or 8 to
Housing should both show infinite R.
2. Checking for shorts between Pri. and Sec: R between 7 and 8 should also be Infinite.
3. Primary R: 7, 15 should read about 90Ohms
4. Secondary R: 8, 10 Should read about 350Ohms

MPS Primary Resistance Test 3.
Unfortunately, the electrical tests above do not detect the most common and typical failure, which is fracturing of the internal Diaphragm after it has fatigued from an infinite number of movement excursions in service. To verify the Diaphragm is not compromised, a partial vacuum is applied to the Vacuum Port, and a Leak-Down Test performed.
Vacuum Leak-down Test for MPS:
With a provision of measuring, apply a partial Vacuum to the MPS sensor (with a hand-vac or simply by sucking on the inlet fitting!). The absolute level of vacuum is not critical, but it should not leak away in less than 10 seconds. This test is repeated several times at different levels of vacuum. If it leaks away, slowly through a pinhole, or quickly through a gross fracture, it pretty much confirms a compromised Diaphragm, which in-turn easily explains poor Fuel Injection function, and the need for the MPS repair/replacement. An MPS which cannot pass the Leak-down Test must be retired from service until the Diaphragm can be replaced!
With the setup shown here, any vacuum leakage occurring in the handpump may, but should not be misinterpreted as occurring in the MPS. To assure this cannot happen, a separate vacuum gage and valve to separate the pump from MPS under test can be added. With the valve open, a test vacuum is drawn on the unit under test, then the valve is closed, and gage monitored...no leak-down should occur!

Vacuum Leak-down test of MPS. Note: When performing this test,
make sure any leakdown which occurs is not at the vac pump or tubing!
A in-line valve added to the setup shown here would assure this!
BEWARE: DO NOT apply, or allow inadvertently to be applied (like from for instance, a Backfire would!), a positive pressure! This would move the Diaphragm and internal mechanism in the other direction from the normal, and it is not intended to move in this direction, and the pressure forcing it to do so would subject it to damaging action!
From the Anders Site: "...overpressure can cause a fatigued (or possibly a new) Diaphragm to crack. Bosch never designed any overpressure protection into the system. If you anticipate this may be a problem (e.g. you drive at the track a LOT [where the engine backfiring and even possibly spinning backward are a possibility]), then you might want to rig up a low-pressure pop-off valve that will relieve positive pressure over 2 to 3 psig in the line to the MPS."
--------------------
My response to a
posting advising to perform Resistance test, and against repairing the MAPS
Sensor:
"Resistance measurements are OK, but are the
least telling...as Glenn correctly notes, there are two transformer coils in
there with variable coupling (LVDT)
[Edit: Correction LVT only!...no
D- Differential, since there are only two coils. Reference:
https://members.rennlist.com/.../manifold_pressure_sensor... ]
and
they don't/rarely go bad (open up, or change R)...the issue and common failure
mode with these units is the internal Bellows/Diaphragm fatigues after
zillions of cycles, and fractures...then they become a vacuum leak,
[...resulting in less, if any, vacuum
being sensed, the ECU being thusly fooled into thinking the throttle is wide
open, and wrongly supplying full throttle fuel amounts...its hell on mileage!] and THIS is
what should be tested on a used unit, and that is what I advise Douglas to do!
I have a old country machinist
friend who knows little about electronics, but he knows about precision
mechanics and he fixed his (years ago)
by disassembling, finding and confirming the cracked Bellows, making a male and
female die with which to form a piece of brass shimstock (I'm sure he measured
the thickness and used the same for the repair Bellows), then formed the
shimstock sheet into a near identical replacement, reinstalled it and
Viola...the car worked great for years after that...I know he didn't "adjust"
the coupling on the windings other than to carefully install the replacement
Bellows positioned dimensional similar to the original. Unfortunately, those
days are long-gone...I would have scoffed them
[male and female dies] up in a second had I known they
were available...!
Again, there is NO MAGIC happening inside the MAPS
Sensors...just good old physics, so I would say that with care, they are
repairable!
Douglas; please contact me off-line if you want
to collaborate on this. Cheers"
-----
Another
response to D-Jet issues:
Resistance checks only verify the windings on variable transformer are intact...but this is not the common mode of failure...which is internal vacuum Diaphragm is compromised/holed and so does not move with vacuum as it is not capable of holding a vacuum. To test, suck on Vacuum Port input...vacuum should NOT leak down, but hold...if it does leak down, Diaphragm or entire MPS needs replacement...Diaphragm replacement is precision work, and must be done with great care, so not for everyone!
-------------------------------
PLACEHOLDER FOR MPS DIAPHRAGM REPLACEMENT AND ELECTRONIC CHARACTERIZATION DOCUMENTATION
-------------------------------
Reference Information:
Details of internal construction and function.

MPS internal details. Shown with a partial vacuum applied (Idle). Movement
of the
Magnetic
Core varies the Primary to Secondary Coupling and thereby
Secondary voltage.
Notice the Coils of the Primary and Secondary are fixed in position and do not
move!
-------------------------------
Links:
Paul Anders' excellent D-Jet site, 914 Porsche-focused (another car fitted with D-Jet, but very applicable): https://members.rennlist.com/pbanders/manifold_pressure_sensor.htm
-------------------------------
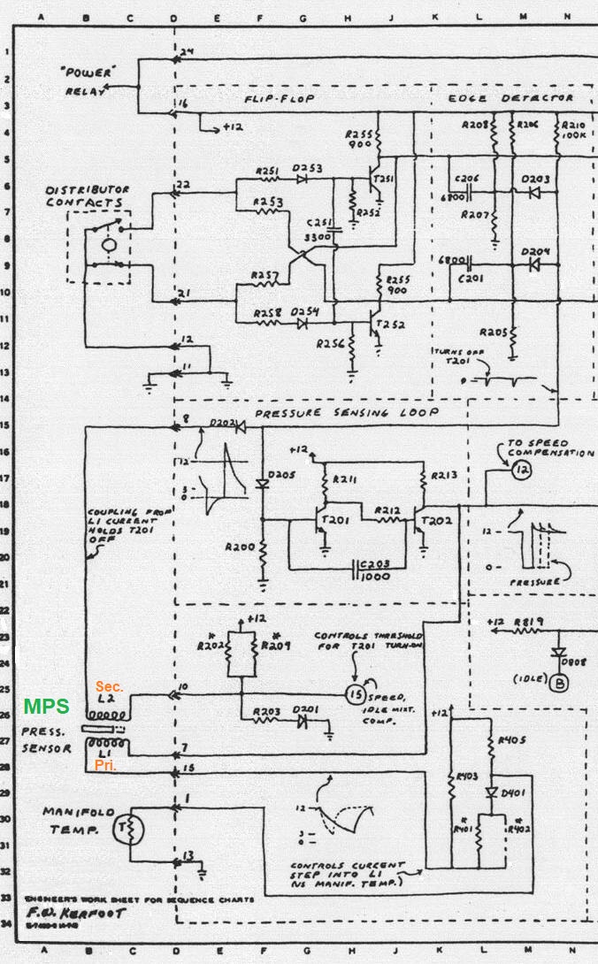
D-Jet wiring diagram excerpt for MPS.

Excerpt from the F. Kerfoot drawing for MPS. Without being too much of an electronic
expert, it can be seem that the Manifold Temp Sensor
is tied into, and plays with the
MPS Primary circuit.
------------------
Mike Dudek at www.irollmotors.com notes his firm has rebuilt -035, -015, and 055 units available for $285 (+$35 core).
------------------
For the adventurous owner, a rebuild kit is available from this outfit, www.tangerineracing.com specializing in Porsche 914s. I have no experience with this outfit, so this is no endorsement, but it looks right from where I'm sitting! [Any reader who purchases and uses their kit to rework their own MPS, is invited to document and submit detailed notes of the experience and results.
UPDATE OCT 2022: I have visited Tangerine Racing, gotten a nice shop tour, spoken with proprietor Chris Foley, and purchased the Diaphragm Repair Kit...watch this space for the replacement and check-out process documentation!]

------------------
Finally: ...what a way to ruin a perfectly good Bosch component:

By sticking a certain manufacturer's name on a reliable Bosch part, the action
instantly transforms this MPS into the component which is most under suspicion when
the FI system has a problem...
-------------------------------
External material sources are attributed. Otherwise, this article is Copyright © 2022. Ronald Kwas. The terms Volvo and Bosch are used for reference only. I have no affiliation with either company other than to keep its products working for me, help other enthusiasts do the same, and also present my highly opinionated results of the use of their products here. "...a certain manufacturer's name" is nothing to be proud of! What were those guys thinking? Example: LINK The information presented comes from my own experience and carefully considered opinion, and can be used (or not!), or ridiculed and laughed at, or worshipped, at the readers discretion. As with any recipe, your results may vary, and you are, and will always be, in charge of your own knuckles, and future!
You are welcome to use the information here in good health, and for your own non-commercial purposes, but if you reprint or otherwise republish this article, you must give credit to the author or link back to the SwEm site as the source. If you don’t, you’re just a lazy, scum sucking plagiarist, and the Boston Globe wants you! As always, if you can supply corrections, or additional objective information or experience, I will always consider it, and consider working it into the next revision of this article...along with likely the unique metaphor and probably (likely) wise-a** comment.